中国医学科学院整形外科医院拟对污水处理站改造进行公开招标,欢迎推荐符合资格条件的公司来医院设备处报名,现把具体事宜明确如下:
一、项目基本情况
1.采购人名称:中国医学科学院整形外科医院
2.项目名称:中国医学科学院整形外科医院污水处理站改造
3.项目地点:北京市石景山区八大处路33号
二、采购需求
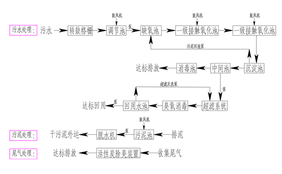
1.我院污水处理工艺流程:
(1)处理工艺:二级生物氧化法
(2)污水处理流程图:

(3)现在日处理规模:500m³/d,改扩建完成后生活污水废水排水量为505 m³/d。
2.污水排放满足《医疗机构水污染排放标准》(GB 18466-2005)要求,即水污染物排放限值(日均值)预处理必须达标,同时满足《污水排入城镇下水道水质标准》(GB/T31962-2015)的要求;污水处理站排出的废气进行除臭除味处理,保证污水处理站周边空气中污染物满足《医疗机构水污染排放标准》GB18466-2005要求。
3.改造内容:现有污水处理工艺流程予以保留,在现有设备基础上进行设备更换和合理化改造,系统间歇排放,每天运行24小时,包括不限于以下内容:
3.1新增进出水水质监测装置:采购及安装流量计(监测水流量),PH值检测检测(监测水的PH值),并且更换进出水阀门。
3.2更换新型自动格栅(现有问题是部分杂物进入调节池,堵塞提升泵),原有配电系统不变。
3.3调节池更换2台新型污水提升泵。
3.4生化填料池改造:更换新型填料,检修曝气头,清除淤泥,采购及安装液位计(监控液位)。
3.5竖流沉淀池改造:更换新型污泥挡板以及2台污泥回流泵。
3.6新增污泥脱干系统,并且对原管道改造。
3.7除臭系统改造:所有原设备更换新型设施。
3.8加药系统改造:更换新型加药泵,并且对原管道改造。
3.9各池体清淤并合法处理。
3.10自控系统改造:变频系统建议使用ABB或者同等品牌。
3.11罗茨鼓风机(设备不换)基础扩大,满足消音罩安装要求。
3.12好氧池改造:更换新型填料。
3.13所有清除的填料、污泥均应按照国家相关法律法规要求合法处理。
3.14负责改造全过程的设备调试、微生物培养等工作,确保改造过程前后的污水排放达标,改造完成后与生态环境、水务主管部门办理改造和验收等相关手续。
3.15改造前出具深化设计图纸,由改扩建工程设计单位审核通过后,由具备图纸设计资质的单位盖章,改造完成后出具符合要求的竣工图纸。
三、资格条件
1.满足《中华人民共和国政府采购法》第二十二条规定;
2.具备环保工程专业三级及以上资质;
3.业绩要求:近3年具有至少1个污水处理站改造的类似项目业绩;
4.人员要求:拟派项目经理近3年主持过1个污水处理站改造的类似项目业绩;
5.被“信用中国”网站(www.creditchina.gov.cn)列入失信被执行人和重大税收违法案件当事人名单的、被“中国政府采购网”网站(www.ccgp.gov.cn)列入政府采购严重违法失信行为记录名单(处罚期限尚未届满的)的供应商,不得参与本项目的政府采购活动;
6.单位负责人为同一人或者存在直接控股、管理关系的不同供应商,不得参加同一包的报名或者未划分包的同一项目的报名;
7.本项目不接受联合体报名。
四、公示期限
自本公示发布之日起5个工作日。
五、报名资料
1.人员和业绩证明资料、营业执照副本彩色扫描件;
2.法定代表人授权委托书、被授权人身份证原件和复印件及被授权人的名片和法人名片原件彩色扫描件;
3.报名时限内的“信用中国”网站截图页彩色扫描件;
4.新冠肺炎疫情影响,对进入我医院的人员需开具进院证明,健康宝显示未见异常、行程卡为绿色,不在有风险等级的地区上班和居住。
以上报名资料的复印件加盖公章,扫描为PDF文件,通过电子邮件方式报名,纸质版文件另行递交。
六、现场报名联系方式
联系人:赵春阳(13810182725)、颜博文
座机:010-88771580
地址:北京市石景山区八大处路33号(院内设备处)

公安备案:1104021102070004